YSV-D Dual Accumulator Charging Valve
Request a Quote
- Modular, compact design offering safe and reliable operation
- Low internal leakage with fast response, improving hydraulic system stability
- Available in single- and dual-circuit versions, built to integrate smoothly with accumulator setups, ensuring reliable and efficient hydraulic performance
Applications
The accumulator charging valve is widely used in mining trucks, rubber-tired vehicles, wheel loaders, backhoe loaders, motor graders, tractors, forklifts, and telehandlers. It ensures that the accumulator consistently maintains an adequate supply of high-pressure hydraulic oil, providing critical backup energy for the braking system. This guarantees effective emergency braking even if the engine shuts down, the hydraulic pump fails, or the main system malfunctions.
In normal operating conditions, the valve delivers fast and powerful braking support, enhancing both reliability and fail-safe safety performance of the braking systems in heavy-duty and mobile equipment.
Specifications
| Charging Rate | 10L/min |
| Low Limit Pressure | 114bar |
| High Limit Pressure | 138bar |
| System Pressure | 210bar |
| Flow Rate | 7.5~113.6L/min |
| Hydraulic Fluid Temperature Range | -20℃~120℃ |
| Ambient Temperature Range | -40℃~80℃ |
| Hydraulic Fluid | General mineral oil (ISO 20~400mm²/s) |
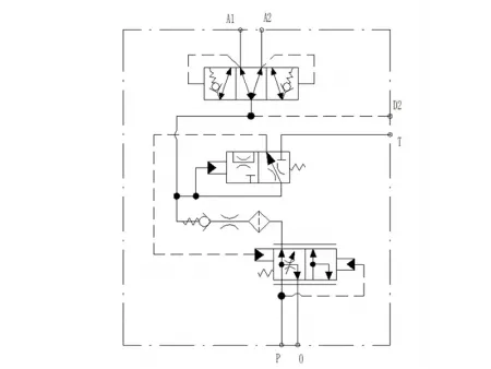
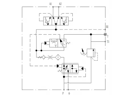
Hydraulic Schematic Diagram
YSV-D Dual Accumulator Charging Valve
YSV-D-R Dual Accumulator Charging Valve
Installation Dimension Drawings
Dual Accumulator Charging Valve
Dual Accumulator Charging Valve (with Relief Valve)
Dual Accumulator Charging Valve (with Pressure Sensor)

